news

新闻中心

当前位置首页 - 新闻中心 - 瑞腾资讯

医药烘箱

信息来源: | 发布日期: 2016-05-12 | 浏览量:
关键词:

特点
加热热源有蒸汽、电、电蒸汽两用三种方式。
使用温度:蒸汽加热50-1400C,^高1500C;电加热50-3500C。
温度实行自动控制,并且有记录议记录。
箱体内壁均满焊,各过渡处均采用圆弧过渡,无死角。
整机密封性好,独特的导轨密封装置,保证了整机制密封性。
进风口配套高效空气过滤器,排湿口配套中效空气过滤器。
双开门烘箱双门实现机械连锁。
烘箱内各零部件均可快速拆卸、快速安装,以方便清洗。
控制系统备有文本显示器,触摸屏可供选择。
整机符合"GMP“要求。
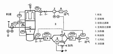
安装示意图

特点
通过粉体造粒,改善流动性,减少粉尘飞扬;
通过粉体造粒改善其溶解性能;
混合、制粒、干燥在一机内完成一步制粒;
采用抗静电滤布,设备操作安全;
设置压力泄放孔,一旦发生爆炸,设备人员不受伤害;
设备无死角,装卸料轻便快速、冲洗干净、满足GMP规范。
应用
制药工业中的造粒:片剂颗粒、冲剂颗粒、胶囊剂颗粒。
食品工业的制造:可可、咖啡、奶粉、颗粒果汁、调味品等。
其它行业的造粒:农药、饲料、化肥、颜料、染料化工等粉状或颗粒状湿物料的干燥。
包衣:颗粒、丸剂保护层、备色、缓释、薄膜、肠溶包衣等。

技术参数

型号规格/技术参数 每次干燥量(kg) 风机功率(kw) 耗用蒸汽(kg/h) 烘车(set) 烘盘(piece) 宽×深×高(mm) 上下温差(℃)
GMP-0 35 0.45 8 1 16 1130×1100×1750 ±2
GMP-Ⅰ 120 0.45 18 2 48 2300×1200×2000 ±2
GMP-Ⅱ 240 0.9 36 4 96 2300×2200×2000 ±2
GMP-Ⅲ 360 1.35 54 6 144 2430×2200×2000 ±2
GMP-Ⅳ 480 1.8 72 8 192 4460×2200×2290 ±2
扫码打开手机端

扫码打开手机端

Copyright © 2017 常州瑞腾干燥设备有限公司 苏ICP备10063068号 版权声明
技术支持:江苏东网科技 [后台管理] 地址:江苏省常州市郑陆镇三河口工业园区联系人:李洪元经理
电话:13776871687 0519-88905885

Top